|
|
|
|
|
|
| Illustration 1 | g00729044 |
|
(A) Monitor panel (B) Alert indicators |
|
Note: Before starting main pump flow tests, check the alarm indicators (B) on the operator monitor panel (A) for normal operation. If no faults are present, perform the operational checks. Refer to Testing And Adjusting, “Operational Checks”.
Note: If the operational checks (cycle times) indicate that slow speed of an implement is common to the circuits of one pump, the problem is most likely in the hydraulic system. Then perform the pump flow tests. Refer to Testing And Adjusting, “Main Pump (Flow) – Test”.
Note: The engine, the fuel, or the working altitude may be the problem if the operational checks indicate that slow speed of an implement is common to both pump circuits.
|
|
|
|
|
|
| Illustration 2 | g00859686 |
|
Flow meter tool layout (1) Swing motor (2) Connector (3) 6V-9837 Swivel Tee (4) Makeup line (6) 6V-9851 Elbow (7) 4C-9910 Portable Hydraulic Tester (flow meter) (8) Delivery line for right pump (9) 6V-9510 Face Seal Plug (10) Delivery line for left pump (11) 8T-0861 Pressure Gauge (12) Pressure tap (right pump delivery pressure) (13) Pressure tap (left pump delivery pressure) (17) Negative flow control line (left pump) (18) Negative flow control line (right pump) (20) Elbow (21) Connector (22) 6V-9508 Face Seal Plug (23) 6V-8397 O-Ring Seal (24) Connector (25) Elbow (26) 6V-8398 O-Ring Seal (27) 1U-7642 Coupling (28) 7M-8485 O-Ring Seal (29) 4C-6482 Nipple assembly (30) 4C-6481 Coupler assembly (31) 4C-8767 Coupling (32) 5P-1010 Sleeve (33) 5P-0201 Hose (34) 8C-9026 Adapter (35) 6K-6307 O-Ring Seal (36) 1U-7641 Elbow (37) 7J-9108 O-Ring Seal (38) 6V-3989 Unvalved Nipple (39) 6V-4143 Coupler Assembly (40) 6V-3014 Hose |
|
|
|
|
|
|
|
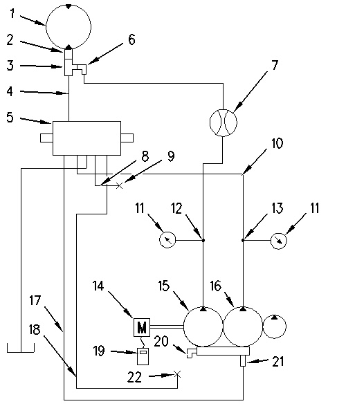
| Illustration 3 | g00729192 |
|
Circuit diagram (1) Swing motor (2) Connector (3) Tee (4) Makeup line (5) Main control valves (6) Swivel elbow (7) Portable hydraulic tester (flow meter) (8) Delivery line for right pump (9) Plug (10) Delivery line for left pump (11) 8T-0861 Pressure gauge (12) Pressure tap (right pump delivery pressure) (13) Pressure tap (left pump delivery pressure) (14) Engine (15) Right pump (16) Left pump (17) Negative flow control line (left pump) (18) Negative flow control line (right pump) (19) Multitach (20) Elbow (21) Connector (22) Plug |
|
Right Pump
|
|
| NOTICE |
|---|
|
Care must be taken to ensure that fluids are contained during performance of inspection, maintenance, testing, adjusting and repair of the product. Be prepared to collect the fluid with suitable containers before opening any compartment or disassembling any component containing fluids. Refer to Special Publication, NENG2500, “Caterpillar Tools and Shop Products Guide” for tools and supplies suitable to collect and contain fluids on Caterpillar products. Dispose of all fluids according to local regulations and mandates. |
|
|
Note: Perform the test for the right pump and the test for the left pump one at a time.
|
|
|
|
|
|
| Illustration 4 | g00858835 |
|
Pump compartment (8) Delivery line for right pump (12) Pressure tap (right pump delivery pressure) (13) Pressure tap (left pump delivery pressure) (17) Negative flow control line (left pump) (18) Negative flow control line (right pump) (20) Elbow (24) Connector |
|
- Position the machine on level ground.
- Stop the engine.
- Release the pressure in the hydraulic system. Refer to Testing And Adjusting, “Hydraulic System Pressure – Release”.
- Install the following tools in accordance with the flow meter tool layout and the circuit diagram. Refer to Illustration 2 and Illustration 3.
- Disconnect delivery line (8) from connector (24) at right pump (15) .
- Install seal (37) and plug (9) in the open end of delivery line (8) .
- Assemble and install seal (37), elbow (36), seal (28) and nipple assembly (29) to connector (24) at right pump (15) .
- Disconnect makeup line (4) from connector (2) at swing motor (1) .
Illustration 5 g00858725 Swing motor (top view)
(1) Swing motor
(2) Connector
(4) Makeup line
- Assemble and install seals (26), tee (3), elbow (6), coupling (27), seal (28) and nipple assembly (29) to connector (2) at swing motor (1) .
- Install seal (26) and makeup line (4) to tee (3) .
- Connect flow meter (7) and the test hoses between nipple assembly (29) at the right pump and nipple assembly (29) at the swing motor.
- Disconnect negative flow control line (18) from elbow (20) .
- Install seal (23) and plug (22) in the open end of negative flow control line (18). Leave elbow (20) open to the atmosphere.
- Connect a 60000 kPa (8700 psi) pressure gauge (11) to pressure tap (12) for right pump delivery pressure.
- Connect a 60000 kPa (8700 psi) pressure gauge (11) to pressure tap (13) for left pump delivery pressure.
- Install multitach group (19) on engine (14). This is used to monitor engine speed.
- Place track block assembly (C) in sprocket (D) in order to block forward left travel.
|
|
|
|
|
|
| Illustration 6 | g00729422 |
|
Sprocket (left track) (C) FT-2547 Track Block Assembly (D) Sprocket (left track) |
|
- Start the engine.
|
To prevent personal injury or equipment damage from failure of the hydraulic test equipment or associated circuit components because of blocked pump flow, make sure that the test equipment valves are fully open before starting the engine. |
|
To prevent personal injury and/or equipment damage from failed lines or components while the hydraulic test equipment is returned to the open flow position, slowly open the hydraulic test equipment valve while monitoring the pump flow. If pump flow does not increase as the valve is opened, shut the engine off and determine what is preventing the pump from upstroking. |
- Place the machine controls at the following settings: engine speed dial “10” and Low idle switch OFF. Refer to Testing And Adjusting, “Engine Performance – Test” for engine rpm settings.
- Place the hydraulic activation control lever in the UNLOCKED position.
- Increase the hydraulic oil temperature to 55° ± 5°C (131° ± 9°F).
- Slowly move the left travel control lever and ensure that the left track does not move. Slowly move the left travel control lever to the full FORWARD position. Hold the left travel control lever in this position until the flow test for the right pump is completed.
- Slowly turn valve (41) on flow meter (7) clockwise until the pressure gauge reading at pressure tap (12) for right pump delivery pressure is at the first measuring point. Refer to Table 1 for the measuring points.
|
|
|
|
|
|
| Illustration 7 | g00729705 |
|
(7) 4C-9910 Portable Hydraulic Tester (flow meter) (19) 9U-7400 Multitach Tool Group (41) Valve |
|
- Loosen locknut (43) of main relief valve (44) and turn adjustment plug (42) until the pressure gauge reading at pressure tap (13) for left pump delivery pressure is also at the first measuring point.
|
|
|
|
|
|
| Illustration 8 | g00858733 |
|
Top of main control valve (42) Adjustment plug (43) Locknut (44) Main relief valve |
|
- Record the pump flow and the engine speed in Table 1.
- Repeat Step 14 through Step 16 for all of the measuring points in Table 1.
- Reset the pressure setting of main relief valve (44) to the specification after the completion of the pump flow test.
|
|
|
|
|
|
| Illustration 9 | g00729458 |
|
P-Q characteristic curve |
|
| Pump Flow Test (Right Pump) | ||||||
|---|---|---|---|---|---|---|
| Measuring Points | ||||||
| 7350 kPa (1075 psi) | 13700 kPa (1975 psi) | 16700 kPa (2400 psi) | 21600 kPa (3150 psi) | 26500 kPa (3850 psi) | ||
| Flow measured liter/min (US gpm) | ||||||
| Oil temperature °C (°F) | ||||||
| Engine speed (rpm) | ||||||
| Flow corrected liter/min (US gpm) | ||||||
| Specification for flow rate liter/min (US gpm) | New | 64 ± 5 (17.0 ± 1.3) | 52 ± 5 (13.7 ± 1.3) | 39 ± 5 (10.3 ± 1.3) | 25 ± 5 (6.6 ± 1.3) | 19 ± 5 (5.0 ± 1.3) |
| Service limit | 57 (15.0) | 46 (12.1) | 31 (8.2) | 18 (4.8) | 12 (3.2) | |
Note: Specifications for flow rates are based on an engine speed of 2100 rpm. To attain more accurate test results, measured flow should be corrected with the following calculation.
| Corrected flow | = | Measured flow x 2100 rpm | |||
| measured rpm | |||||
Note: Flow measurements must be done only during pressure rise.
Left Pump
|
|
| NOTICE |
|---|
|
Care must be taken to ensure that fluids are contained during performance of inspection, maintenance, testing, adjusting and repair of the product. Be prepared to collect the fluid with suitable containers before opening any compartment or disassembling any component containing fluids. Refer to Special Publication, NENG2500, “Caterpillar Tools and Shop Products Guide” for tools and supplies suitable to collect and contain fluids on Caterpillar products. Dispose of all fluids according to local regulations and mandates. |
|
|
Note: Perform the test for the right pump and the test for the left pump one at a time.
|
|
|
|
|
|
| Illustration 10 | g00858734 |
|
Pump compartment (10) Delivery line for left pump (12) Pressure tap (right pump delivery pressure) (13) Pressure tap (left pump delivery pressure) (17) Negative flow control line (left pump) (18) Negative flow control line (right pump) (25) Elbow |
|
- Position the machine on level ground.
- Stop the engine.
- Release the pressure in the hydraulic system. Refer to Testing And Adjusting, “Hydraulic System Pressure – Release”.
- Install the following tools in accordance with the flow meter tool layout and the circuit diagram. Refer to Illustration 2 and Illustration 3.
- Disconnect delivery line (10) from elbow (25) at left pump (16) .
- Install seal (37) and plug (9) in the open end of delivery line (10) .
- Assemble and install seal (37), elbow (36), seal (28) and nipple assembly (29) to elbow (25) at left pump (16) .









