|
|
|
|
|
|
| Illustration 1 | g00774017 |
|
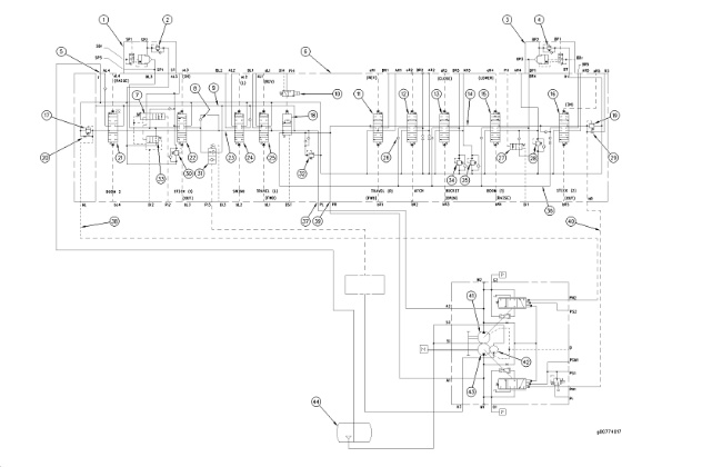
Hydraulic schematic (1) Stick drift reduction valve (2) Line relief valve (stick cylinder rod end) (3) Boom drift reduction valve (4) Line relief valve (boom cylinder head end) (5) Return port (6) Main control valve (7) Stick regeneration valve (8) Load check valve (9) Parallel feeder passage (10) Straight travel solenoid valve (11) Right travel control valve (12) Attachment control valve (13) Bucket control valve (14) Center bypass passage (15) Boom I control valve (16) Stick II control valve (17) Relief valve (negative flow) (18) Straight travel control valve (19) Relief valve (negative flow) (20) Negative flow control orifice (21) Boom II control valve (22) Stick I control valve (23) Center bypass passage (24) Swing control valve (25) Left travel control valve (26) Load check valve (27) Boom regeneration valve (28) Line relief valve (boom cylinder rod end) (29) Negative flow control orifice (30) Line relief valve (stick cylinder head end) (31) Variable swing priority valve (32) Main relief valve (33) Stick unloading valve (34) Line relief valve (bucket cylinder rod end) (35) Line relief valve (bucket cylinder head end) (36) Parallel feeder passage (37) Inlet port (left pump) (38) Negative flow control line (left pump) (39) Inlet port (right pump) (40) Negative flow control line (right pump) (41) Left pump (42) Pilot pump (43) Right pump (44) Hydraulic tank |
|
|
|
|
|
|
|
| Illustration 2 | g00689563 |
|
Main control valve ports (AR1) Right travel control valve (REVERSE TRAVEL) (AR2) Attachment control valve (port) (AR3) Bucket control valve (BUCKET CLOSE) (AR4) Boom I control valve (BOOM LOWER) (AR5) Stick II control valve (STICK IN) (BR1) Right travel control valve (FORWARD TRAVEL) (BR2) Attachment control valve (port) (BR3) Bucket control valve (BUCKET OPEN) (BR4) Boom I control valve (BOOM RAISE) (BR5) Stick II control valve (STICK OUT) (AL1) Left travel control (REVERSE TRAVEL) (AL2) Swing control valve (SWING LEFT) (AL3) Stick I control valve (STICK IN) (AL4) Boom II control valve (BOOM RAISE) (BL1) Left travel control valve (FORWARD TRAVEL) (BL2) Swing control valve (SWING RIGHT) (BL3) Stick I control valve (STICK OUT) (aR1) Pilot port at right travel control valve (REVERSE TRAVEL) (aR2) Pilot port at attachment control valve (aR3) Pilot port at bucket control valve (BUCKET CLOSE) (aR4) Pilot port at boom I control valve (BOOM LOWER) (aR5) Pilot port at stick II control valve (STICK IN) (aL1) Pilot port at left travel control valve (REVERSE TRAVEL) (aL2) Pilot port at swing control valve (SWING LEFT) (aL3) Pilot port at stick I control valve (STICK IN) (aL4) Pilot port at boom II control valve (BOOM RAISE) (bR1) Pilot port at right travel control valve (FORWARD TRAVEL) (bR2) Pilot port at attachment control valve (bR3) Pilot port at bucket control valve (BUCKET OPEN) (bR4) Pilot port at boom I control valve (BOOM RAISE) (bR5) Pilot port at stick II control valve (STICK OUT) (bL1) Pilot port at left travel control valve (FORWARD TRAVEL) (bL2) Pilot port at swing control valve (SWING RIGHT) (bL3) Pilot port at stick I control valve (STICK OUT) (bL4) Pilot port at boom II control valve (STICK IN) (DST) Drain port (straight travel control valve) (HL) Negative flow signal pressure port (left pump) (HR) Negative flow signal pressure port (right pump) (Pi1) Pilot port (boom regeneration valve) (Pi2) Pilot port (stick regeneration valve) (Pi3) Pilot port (variable swing priority valve) (Pi4) Pilot port (straight travel solenoid valve) (R2) Return port (R3) Return port |
|
Introduction
|
|
|
|
|
|
| Illustration 3 | g00689566 |
|
(10) Straight travel solenoid valve (11) Right travel control valve (12) Attachment control valve (13) Bucket control valve (15) Boom I control valve (16) Stick II control valve (18) Straight travel control valve (21) Boom II control valve (22) Stick I control valve (24) Swing control valve (25) Left travel control valve (28) Line relief valve (boom cylinder rod end) (30) Line relief valve (stick cylinder head end) (32) Main relief valve (34) Line relief valve (bucket cylinder rod end) (45) Right body (46) Left body |
|
|
|
|
|
|
|
| Illustration 4 | g00689579 |
|
Main control valve (bottom view) (3) Boom drift reduction valve (4) Line relief valve (boom cylinder head end) |
|
|
|
|
|
|
|
| Illustration 5 | g00689582 |
|
Bottom view of main control valve (1) Stick drift reduction valve (2) Line relief valve (stick cylinder rod end) |
|
Main control valve (6) is located in the hydraulic system between the main pumps and actuators (cylinders and motors). Depending on the machine operation, the oil flow from right pump (43), left pump (41) and pilot pump (42) to the hydraulic circuits are controlled by the operation of each component in the main control valve. By this control, the speed and direction of the cylinders and the motors can be controlled and adjusted. The pump delivery pressure can be controlled and adjusted.
The main control valve includes right body (46) and left body (45). The main control valve is coupled together with bolts in order to make one assembly.
- The right travel control valve (11), attachment control valve (12), bucket control valve (13), boom I control valve (15) and stick II control valve (16) are located in right body (46). The right pump oil is delivered through inlet port (39), center bypass passage (14) and return port (5) to hydraulic tank (44). In addition, the following components are located in right body (46) .
- The line relief valve (bucket cylinder rod end) (34) and the line relief valve (bucket cylinder head end) (35) limit the pressure in the bucket circuit due to external forces.
- When the joysticks and/or travel levers/pedals are in the NEUTRAL position, or when the joysticks and/or travel levers/pedals are partially moved from the NEUTRAL position, negative flow control relief valve (19) and the negative flow control orifice (29) decrease the pump flow.
- Boom drift reduction valve (3) prevents boom drift when the joystick for the boom is in the NEUTRAL position. The line relief valve (boom cylinder head end) (4) is mounted on the boom drift reduction valve. The line relief valve (boom cylinder rod end) (28) is also located on the right body.
- Boom regeneration valve (27) supplies return oil from the head end of the boom cylinders to the rod end of the boom cylinders when the boom is lowered.
- Load check valves (26) are part of the following control valves: attachment control valve (12), bucket control valve (13), boom I control valve (15) and stick II control valve (16) .
- Straight travel control valve (18), left travel control valve (25), swing control valve (24), stick I control valve (22) and boom II control valve (21) are located in left body (45). The left pump oil is delivered through inlet port (37), center bypass passage (23) and return port (5) to hydraulic tank (44). In addition, the following components are located in left body (45) .
- Stick drift reduction valve (1) prevents stick drift when the joystick for the stick is in the NEUTRAL position. The line relief valve (stick cylinder rod end) (2) is mounted on the stick drift reduction valve. The line relief valve (stick cylinder head end) (30) is also located on the left body.
- When the joysticks and/or travel levers/pedals are in the NEUTRAL position, or when the joysticks and/or travel levers/pedals are partially moved from the NEUTRAL position, negative flow control relief valve (17) and the negative flow control orifice (20) decrease the pump flow.
- Stick regeneration valve (7) supplies return oil from the rod end of the stick cylinder to the head end of the stick cylinder during the stick in function.
- Stick unloading valve (33) reduces the back pressure in the rod end of the stick cylinder during the stick in function.
- Load check valves (8) are part of the following control valves: swing control valve (24) and stick I control valve (22) .
- Main relief valve (32) limits the main hydraulic system pressure.
- When the main control valve is in the NEUTRAL position, no pump oil flows to the cylinders and the motors. Main control valve operation in the NEUTRAL position is described later in this section.
- The main control valve controls the negative flow control signal. For more information on the negative flow control operation, refer to Systems Operation, “Negative Flow Control”.
- The main control valve prevents cylinder drift with the load check valves. For more information on the load check valves, refer to Systems Operation, “Check Valve (Load)”.
- The main control valve limits the circuit pressure with relief valve operation. For more information on the limitation of circuit pressure, refer to Systems Operation, “Relief Valve (Main)” and Systems Operation, “Relief Valve (Line)”.
The description of other components that are installed on the main control valve or in the main control valve will be listed separately. Refer to the appropriate sections that are in this manual for further information on the components.
Main Control Valve Operation in NEUTRAL Position
|
|
|
|
|
|
| Illustration 6 | g00747315 |
|
Main control valve (neutral position) (1) Stick II control valve (2) Boom I control valve (3) Bucket control valve (4) Attachment control valve (5) Right travel control valve (6) Parallel feeder passage (7) Inlet port (8) Straight travel control valve (9) Left travel control valve (10) Parallel feeder passage (11) Swing control valve (12) Stick I control valve (13) Boom II control valve (14) Right body (15) Left body (16) Negative flow control orifice (17) Return port (18) Negative flow control orifice (19) Return passage (20) Center bypass passage (21) Inlet port (22) Center bypass passage (23) Return passage |
|
The right pump supplies oil to right body (14) through inlet port (7). The oil then flows through center bypass passage (20) and parallel feeder passage (6). The left pump supplies oil to left body (15) through inlet port (21). The oil then flows through center bypass passage (22) and parallel feeder passage (10) .
When all of the joysticks and/or travel levers/pedals are in the NEUTRAL position, right pump oil flows through center bypass passage (20), negative flow control orifice (18), return passage (19), return passage (23) and return port (17) back to the hydraulic tank. Left pump oil from inlet port (21) flows through center bypass passage (22), negative flow control orifice (16) and return port (17) back to the hydraulic tank. Oil in parallel feeder passages (6) and (10) remains blocked by each control valve spool.
Activation of any joystick and/or travel levers/pedals provides two paths for right pump oil. One path flows through center bypass passage (20) to right travel control valve (5). The other path flows through parallel feeder passage (6), attachment control valve (4), bucket control valve (3) and boom I control valve (2). Activation of any joystick and/or travel levers/pedals also provides two paths for left pump oil. One path flows through center bypass passage (22) to left travel control valve (9) and stick I control valve (12). The other path flows through parallel feeder passage (10) to swing control valve (11) .
Individual Valve Operation
|
|
|
|
|
|
| Illustration 7 | g00747317 |
|
Bucket control valve (NEUTRAL position) (1) Line relief valve (bucket cylinder rod end) (2) Port (3) Parallel feeder passage (4) Load check valve (5) Passage (6) Port (7) Line relief valve (bucket cylinder head end) (8) Pilot port (9) Pilot port (10) Return passage (11) Spool (12) Center bypass passage (13) Spring |
|
The bucket control valve is used as a typical example for describing the operation of individual control valves.
When the joysticks and/or travel levers/pedals are in the NEUTRAL position, pilot oil does not flow to port (8) and port (9). Spool (11) is centered in the NEUTRAL position by the force of spring (13). The right pump oil flows through center bypass passage (12) to the hydraulic tank.
|
|
|
|
|
|
| Illustration 8 | g00747318 |
|
Bucket control valve BUCKET CLOSE (2) Port (3) Parallel feeder passage (4) Load check valve (5) Passage (6) Port (8) Pilot port (10) Return passage (11) Spool (12) Center bypass passage (14) Passage (15) Passage |
|
When the joystick for the bucket is moved to the BUCKET CLOSE position, pilot oil is supplied to pilot port (8). Spool (11) moves to the left. Center bypass passage (12) is closed and passage (15) becomes opened. Port (14) is now connected to return passage (10) .
Oil that is in parallel feeder passage (3) flows through load check valve (4), passage (5) and passage (15). The oil then flows to port (6). The bucket cylinder rod extends. When the bucket cylinder rod extends, the displaced oil in the rod end flows to port (2) .
Oil flows through port (2) to return passage (14) and back to the hydraulic tank.







