Hydraulic Schematic For Return Circuit
|
|
|
|
|
|
| Illustration 1 | g00755670 |
|
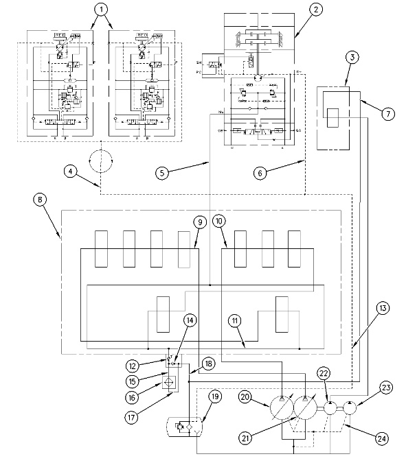
Hydraulic schematic for return circuit (1) Travel motor (2) Swing motor (3) Blade control valve (4) Drain line (5) Makeup line (6) Drain line (7) Return line (8) Main control valve (9) Center bypass passage (10) Center bypass passage (11) Return passage (12) Slow return check valve (13) Drain line (14) Bypass check valve (15) Inlet line (16) Hydraulic oil cooler (17) Outlet line (18) Return line (19) Hydraulic oil tank (20) Right pump (21) Left pump (22) Blade pump (23) Pilot pump (24) Drain line |
|
Introduction
The oil from right pump (20) and left pump (21) and blade pump (22) enters main control valve (8). The oil then flows at no load in the following manner.
- No load is placed on the machine.
- Right pump oil flows through center bypass passage (10) to return passage (11) .
- Left pump oil flows through center bypass passage (9) to return passage (11) .
- A load is placed on the engine. Return oil from the main control valve flows to return passage (11) .
- The oil from blade pump (22) will flow through blade control valve (3) to return line (7). This oil will flow regardless of load on the engine or no load on the engine.
The oil in return passage (11) goes through slow return check valve (12) to hydraulic tank (19). The oil will then separate, as follows.
- When the oil temperature is very low, most of the return oil flows through bypass check valve (14) and back to hydraulic tank (19). The remainder of the oil flows through oil cooler (16) to hydraulic tank (19) .
- As the oil temperature increases, the rate of oil flow through bypass check valve (14) decreases and the rate of oil flow through oil cooler (16) increases.
- Regardless of oil temperature, the oil from the blade control valve will flow through line (18) to the hydraulic tank.
Case drain oil from swing motor (2) flows through drain line (6). Case drain oil from travel motors (1) flows through drain line (4). Case drain oil from each of the motors will combine at drain line (13). The case drain oil then returns to hydraulic tank (19). Case drain oil from the main pump and pilot pump (23) flows through drain line (24) and back to hydraulic tank (19) .
If a vacuum condition occurs in the swing motor, makeup line (5) routes part of the oil to the swing motor (2). The makeup line eliminates the vacuum condition.
Slow Return Check Valve and Oil Cooler
|
|
|
|
|
|
| Illustration 2 | g00859284 |
|
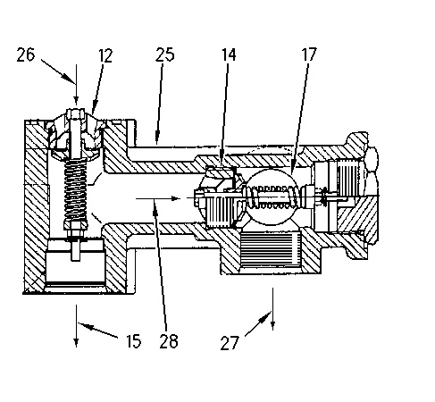
(25) Block |
|
Slow return check valve (12) is installed in block (25) with the bypass check valve (14). Block (25) is mounted to main control valve (8). Slow return check valve (12) and bypass check valve (14) restricts the oil flow which causes a pressure increase in return line (11) and makeup line (5). The pressure causes part of the oil in makeup line (5) to go to the swing motor to remove the vacuum in the swing motor.
Note: For more information on the makeup operation, refer to Systems Operation, “Swing System”.
Return oil flow from slow return check valve (12) flows through inlet line (15) and the oil is cooled by hydraulic oil cooler (16). The cooled oil flows through outlet line (17), block (25), return line (18), and flows back to hydraulic tank (19) .
Bypass Check Valve
|
|
|
|
|
|
| Illustration 3 | g00755729 |
|
Bypass check valve (12) Slow return check valve (14) Bypass check valve (15) Inlet line (inlet to oil cooler) (17) Outlet line (outlet to oil cooler) (19) Hydraulic tank (25) Block (26) Passage (passage from the main control valve) (27) Passage (return oil to hydraulic tank) (28) Passage |
|
Return oil from the main control valve flows through passage (26) to slow return check valve (12). Passage (26) separates the oil flow into two paths. The oil flows through inlet line (15) and passage (28) .
When the oil temperature is low, resistance to flow in passage (26) is high. The resistance to oil flow causes an increase in oil pressure. This opens bypass check valve (14). Most of the return oil flows through passage (28), bypass check valve (14), passage (27) and return line (18) to hydraulic tank (19). The rate of oil flow that passes through inlet line (15) to oil cooler (16) decreases. The decrease in oil flow to the oil cooler causes the oil temperature to increase quickly. The decrease in oil flow to the oil cooler also minimizes the pressure loss.
When the oil temperature increases, the oil pressure decreases. Bypass check valve (14) closes. More oil flow is directed through oil cooler (16). This helps to maintain the appropriate temperature of the hydraulic oil.


