The two-way hydraulic flow system is for work tools that require two-way pressurized hydraulic flow. A hydraulic shear is a typical example.
|
|
|
|
|
|
| Illustration 1 | g00995038 |
|
(A) Shear OPEN (B) Shear CLOSE (11) Lock pin (12) ONE-WAY FLOW position (13) LOCKED position (14) TWO-WAY FLOW position |
|
Note: The foot pedal for the work tool will be located on the left side of the travel pedals if the machine is equipped with a straight travel pedal.
In order to use the two-way hydraulic flow system, the pin must be in the UNLOCKED, TWO-WAY FLOW position. Refer to Operation and Maintenance Manual, “Work Tool Pedal” for the machine for further information.
|
|
|
|
|
|
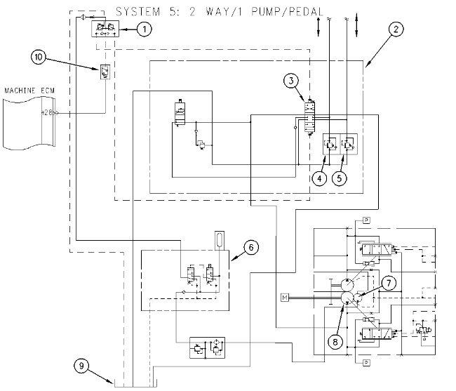
| Illustration 2 | g01006394 |
|
(1) Foot valve for work tool (2) Main control valve (3) Attachment control valve (4) Line relief valve (5) Line relief valve (6) Pilot manifold (7) Pilot pump (8) Drive pump (9) Hydraulic tank (10) Work tool pressure switch for the attachment control valve |
|
Pilot pump (7) supplies oil to solenoid valve (1) . When the foot pedal for the work tool is depressed FORWARD, pilot oil flows to attachment control valve (3) . The pilot oil shifts the spool in the valve (3) to the DOWNWARD position. Work tool pressure switch (10) cancels the swing brake. The engine returns to high idle if the AEC or the one touch low idle feature is active. Oil from drive pump (8) flows through the valve. The pump oil flows to the work tool. Return oil flows back through the main control valve to hydraulic tank (9) .
When the foot pedal for the work tool is depressed BACKWARD, pilot oil flows to attachment control valve (3) . The pilot oil shifts the spool in attachment control valve (3) to the UPWARD position. Work tool pressure switch (10) cancels the swing brake. The engine returns to high idle if the AEC or the one touch low idle feature is active. Oil from drive pump (8) flows through the valve. The pump oil flows to the work tool. Return oil flows back through the main control valve to hydraulic tank (9) .
Line relief valves (4) and (5) protect the work tool circuit from pressure spikes. These valves also provide makeup oil.
The working pressure for the work tool is controlled by relief valves (4) and (5) .

