
SEBU8213-04 75
Operation Section
Parking
g01400073
Illustration 103
Top view
(1) Adjustment screw to lift control valve
(2) Adjustment screw to angle control valve
(3) Adjustment screw to tilt control v alve
(4) Adjustment screw to ripper control valve
(5) Adjustment screw to lift control valve
(6) Adjustment screw to angle control valve
(7) Adjustment screw to tilt control v alve
(8) Adjustment screw to ripper control valve
1. Loosen locknut (1A) and turn adjustment screw
(1) inward.
Note: After completing the dead engine lower for
each function, back out the adjustment screw fully.
Then, tighten the locknut.
Note: Before you screw in all dead engine lower
screws, clean all the dirt and paint from the
adjustment screw.
Note: Perform steps 2 through 4 in order to change
the angle or lower the equipment.
2. Loosen locknut (2A) and turn adjustment screw
(2) inward. This relieves head pressure to the right
angle cylinder and rod pressure to the left angle
cylinder. This angles the dozer blade to the right.
3. Loosen locknut (3A) and turn adjustment screw
(3) inward. This relieves head pressure to the tilt
angle cylinder. This tilts the dozer blade to the
right.
4. Loosen locknut (4A) and turn adjustment screw
(4) inward. This relieves rod pressure from the
ripper cylinder to the tank. This raises the ripper.
5. Loosen locknut (5A) and turn adjustment screw
(5) inward. This relieves rod pressure from the lift
cylinder to the tank. This lowers the dozer blade.
6. Loosen locknut (6A) and turn adjustment screw
(6) inward. This relieves rod pressure to the right
angle cylinder and head pressure from the left
angle cylinder to the tank. This angles the dozer
blade left.
7. Loosen locknut
(7A) and turn adjustment screw (7)
inward. This relieves the rod pressure from the tilt
cylinder to the tank. This tilts the dozer blade left.
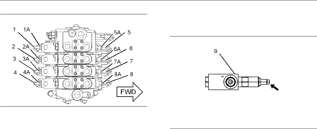
g01700573
Illustration 104
Anti-drift valve
8. Before releasing pressure on the fourth valve (8,
8A), completely back off adjustment screw on
anti-drift valve (9). This will make sure that the
pressure is fully released.
a. Mark the location of the adjuster valve. Then,
back off the adjustment screw completely.
9. Loosen locknut (8A) and turn adjustment screw (8)
inward. This relieves the head pressure from the
ripper cylinder to the tank. This lowers the ripper.
Close the access door. Close the hydraulic oil tank
cap.
Note: After completing the work for the dead engine
lower, cycle each section of the implement valve
10 times in order to remove any a ir from the valve
sections.